MARCONI 450U

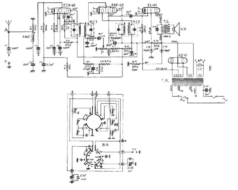
Le 450U est un petit poste datant de 1950 au design original. Il est intégré dans un boitier métallique et ne comprend qu’un seul bouton en façade, les autres étant positionnés sur le coté de l’appareil. Muni de 5 lampes, il fonctionne sur 110 ou 220 volts et capte PO, GO, et deux gammes en OC. Un haut-parleur de 16 cm de diamètre assure une bonne sonorité. Le poste n’était pas en très bon état et le boitier cassé par endroits. Coté électronique, il a fallu remplacer condensateurs papier et chimique. Ces derniers ont pris place dans leurs anciens contenants. Aucun réglage n’a été nécessaire et les essais de réception se sont révélés tout à fait corrects. L'isolation galvanique est assurée par un transformateur. Ce poste a été nommé "grille-pain" en raison de son look.

 

La façade avant sans la grille de protection.

L'état du poste avant nettoyage.

Le châssis avec ses composants d'origine.

Le même avant les composants remplacés.

Démontage de la face avant pour réfection.

Année: 1950

Lampes : UCH42 UF41 UAF42  UL41  UY41

Gammes : PO, GO, OC, BE

MF : 455 kHz

Alimentation : CA 110 - 220 V

HP dynamique 16 cm

Matière boitier : métallique

Dimensions : 325 x 242 x 190 mm

Poids 5 kg

Créez votre propre site internet avec Webador